Price Corrected RTM MCPCs by SPPs
This section describes interfaces used to retrieve RTM price corrections for MCPCs by SPP. The request message would use the following message fields:
| Message Element | Value |
|---|---|
| Header/Verb | get |
| Header/Noun | RTMMCPCSPPsPC |
| Header/Source | Market participant ID |
| Header/UserID | ID of user |
| Request/StartTime | Start time of interest |
| Request/EndTime | End time of interest |
The corresponding response messages would use the following message fields:
| Message Element | Value |
|---|---|
| Header/Verb | reply |
| Header/Noun | RTMMCPCSPPsPC |
| Header/Source | ERCOT |
| Reply/ReplyCode | Reply code, success=OK, error=ERROR or FATAL |
| Reply/Error | Error message, if error encountered |
| Payload/ | RTMPriceCorrectionMCPCSPPs |
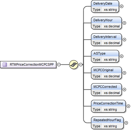
The structure of RTMPriceCorrectionMCPCSPPs are described by the following diagram:


The following elements are used:
- Delivery Date
- Delivery Hour
- Delivery Interval
- AS Type
- MCPC Original
- MCPC Corrected
- Price Correction Time
- Repeated Hour Flag
The following is an XML example:
<ns1:RTMPriceCorrectionMCPCSPPs xmlns:ns0="http://www.ercot.com/schema/2007-05/nodal/eip/il" xmlns:ns1="http://www.ercot.com/schema/2007-06/nodal/ews">
<ns1:RTMPriceCorrectionMCPCSPP>
<ns1:DeliveryDate>06/01/2025</ns1:DeliveryDate>
<ns1:DeliveryHour>15.0</ns1:DeliveryHour>
<ns1:DeliveryInterval>1.0</ns1:DeliveryInterval>
<ns1:ASType>ECRS</ns1:ASType>
<ns1:MCPCOriginal>147.85</ns1:MCPCOriginal>
<ns1:MCPCCorrected>145.2</ns1:MCPCCorrected>
<ns1:PriceCorrectionTime>06/01/2025 16:00:00</ns1:PriceCorrectionTime>
<ns1:RepeatedHourFlag>N</ns1:RepeatedHourFlag>
</ns1:RTMPriceCorrectionMCPCSPP>
<ns1:RTMPriceCorrectionMCPCSPP>
<ns1:DeliveryDate>06/01/2025</ns1:DeliveryDate>
<ns1:DeliveryHour>15.0</ns1:DeliveryHour>
<ns1:DeliveryInterval>1.0</ns1:DeliveryInterval>
<ns1:ASType>NSPIN</ns1:ASType>
<ns1:MCPCOriginal>139.79</ns1:MCPCOriginal>
<ns1:MCPCCorrected>140.06</ns1:MCPCCorrected>
<ns1:PriceCorrectionTime>06/01/2025 16:00:00</ns1:PriceCorrectionTime>
<ns1:RepeatedHourFlag>N</ns1:RepeatedHourFlag>
</ns1:RTMPriceCorrectionMCPCSPP>
</ns1:RTMPriceCorrectionMCPCSPPs>